優質的服務流程
· quality of service processes ·

需求溝通傾聽客戶需求,了解用戶使用環境和現場工況
方案設計根據現場實際工況,針對性出具解決方案
合同簽訂技術和商務規范確認,簽訂合作協議
產品制作選擇最優質的元器件,嚴格按照技術協議
調試安裝現場規范安裝,靜態動態調試,分析儀運行
售后服務后續維護,持續跟進,終身維修

全國熱線
銷售熱線
公司地址山東濟南市槐蔭區太平河南路1567號均和云谷濟南匯智港6號樓
近年來大氣污染防治引起各界關注,VOC種類繁多,分布面廣,根據部分國外主要環境優先污染物名錄,VOC占80%以上。 隨著世界各國對VOC污染的日益重視和環保法規不斷嚴格VOC的排放標準,VOC治理技術亦在逐漸改進和完善。
西班牙、意大利等國家都普遍采用顆粒碳吸附+氮氣脫附+精餾塔這一套治理設備,可以實現溶劑回收率高達90%,吸附材料使用壽命10年。其中,氮氣脫附溶劑回收具有以下特點:(1)避免了廢水產生;(2)避免了酸性水對吸附材料和設備的腐蝕,延長了吸附材料和設備使用壽命;(3)深冷回收保證了回收率高達90%。精餾塔分離及提純具有以下特點:1.回收單一溶劑;2.精餾主要是脫醇和去水;3.含水量≤0.1%;4.純度≥99.5%;5.酸度≤0.05%;6.允許有1.5%以下的雜質(不明物)。
除了以上提到的顆粒碳吸附+氮氣脫附+精餾塔這一套設備外,日本等眾多國外地區還會選擇其他的VOC治理設備,一起去看看:
所需溫度:攝氏700-800度
對應廢氣種類:所有
廢氣凈化效率在99.8%以上
搭配廢氣機熱回收系統可有效降低工廠營運成本

催化式廢氣處理爐(RCO)
所需溫度:攝氏300-400度
根據廢氣濃度而啟動的自燃性
系統設計利用前處理劑和觸媒清潔可延長設備使用年限
可在前端配置各種吸附材料

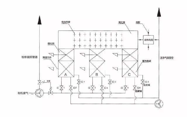
蓄熱式廢氣處理爐(RTO)
所需溫度:攝氏800-900度
低于500ppm的甲苯濃度也可以啟動自燃性系統設計
可實現與RTO配合使用

搭配VOC濃縮裝置的廢氣處理爐
適用于低濃度及較低溫的排氣
沸石濃縮裝置可將廢氣量減少到1/10程度,并濃縮廢氣到10倍
使用輪轉濃縮后天然氣使用量將減少約70%

流動層吸附式VOC回收、脫臭裝置
GASTAK流動層吸附式VOC回收、脫臭裝置是一種以回收排氣中所含的VOC(揮發性有機化合物)、除去排氣中的有害、惡臭物質為目的的劃時代的排氣處理裝置。
1)球狀活性炭循環式VOCs回收,脫臭裝置
解決VOCs回收和脫臭的問題
KUREHA球狀活性炭(G-BAC)在分別獨立的吸附塔及清除塔中循環,連續再生的同時,除去排氣中的VOC。吸附塔形成有多段的流動床,活性炭吸附VOC后,會被氣流傳遞送至清除塔上部。清除塔形成有移動床,G-BAC被鑄入有黃銅的加熱器,加熱至150-400℃的同時,與清除氣體相對接觸,清除VOC。清除后的VOC在冷凝器中冷卻凝結后,作為液體被回收。清除了VOC的G-BAC被氣流傳送至吸附塔上部進行循環,構成吸附,清除地連續系統。
2)氯系溶劑回收裝置
低成本溶劑回收系統
一種使用KUREHA球狀活性炭,回收排氣中的氯系溶劑(四氯乙烯)的裝置。吸附采用高效的流動床方式清除氣體使用空氣,而是一種運轉成本低廉、設備費用也極低的回收裝置。

全熱交換器
全熱交換器是為空調而設計強而有效的節能系統,可回收廢氣中的顯熱及潛熱;
設備采用離子樹脂為吸濕劑,可避免VOC轉移至大氣,有效改善了印刷或加工工廠內因使用沸石或硅膠的傳統設計而導致的氣味問題;
依客戶的廠房配置此系統可加裝與室內或室外;
全熱交換節能系統的特點:
獨立的控制系統——觸摸屏,可顯示系統圖,自動偵測并演算數值,可根據最有利于成本或節能的計算,自動判斷開啟或停止;
環境調查及效能演算——實際裝機前,我們提供周邊環境調查及效能演算以驗證其效果;
最優化的風管配置及保溫施工——依據個別案件設計最適合的風管配置,保溫施工可有效避免熱能損失。

與國內的VOC處理技術和設備相比,以上6項設備技術功能更為全面,治理VOC的同時還能針對其他的廢棄進行處理;且相對更節能,在處理VOC時的能耗較低;成本低,由于工藝中包含了熱回收的工藝,一定程度上減少了投入的成本。


需求溝通傾聽客戶需求,了解用戶使用環境和現場工況
方案設計根據現場實際工況,針對性出具解決方案
合同簽訂技術和商務規范確認,簽訂合作協議
產品制作選擇最優質的元器件,嚴格按照技術協議
調試安裝現場規范安裝,靜態動態調試,分析儀運行
售后服務后續維護,持續跟進,終身維修